GST-LD-8304消防電話接口




一、海灣GST-LD-8304消防電話接口概述
GST-LD-8304消防電話接口(以下簡稱接口),主要用于將消防電話分機連入總線制消防電話系統。可直接與總線制電話分機連接,也可通過GST-LD-8312消防電話插孔與電話分機連接。當消防電話分機的話筒被提起,該部電話即被消防電話接口自動向消防電話系統請求接入,系統接受請求后,由火災報警控制器向該接口發出啟動命令,連入總線制消防電話系統;也可利用火災報警控制器直接啟動接口,實現對固定分機的呼叫。接口可安裝在水泵房,電梯機房等門口。
二、海灣GST-LD-8304消防電話接口特點
接口與電話主機間線路發生短路、斷路或接口與電話插孔間線路斷路,接口向控制器發送故障信號;
地址碼為電子編碼,可由電子編碼器事先寫入,也可由控制器直接更改,工程調試簡便可靠;
電路部分和接線底殼采用插接方式,接觸可靠、便于施工。
三、海灣GST-LD-8304消防電話接口技術特性
1.工作電壓: 總線電壓:總線24V允許范圍:16V~28V
2.電源電壓:DC24V允許范圍:DC20V~DC28V
3.工作電流: 總線監視電流≤1mA總線啟動電流≤3mA 電源監視電流≤2mA電源啟動電流≤10mA
4.輸出控制方式:電平(繼電器常開/常閉無源觸點輸出)
5.指示燈:紅色(巡檢時閃亮,話筒被提起時常亮)
6.編碼方式:電子編碼方式,占用一個總線編碼點,編碼范圍可在1~242之間任意設定
7.線制:a)與火災報警控制器采用無極性信號二總線連接,與電源線采用無極性二線制連接
b)與消防電話二總線采用兩線連接,無極性,與消防電話分機采用四線連接
8.使用環境 溫度:-10℃~+55℃
9.相對濕度≤95%,不凝露
10.外形尺寸:86mm×86mm×43mm(帶底殼)
11.殼體材料和顏色:ABS,瓷白
12.重量:約142g(帶底殼)
13.安裝孔距:安裝孔距:60mm
14.執行標準:GB16806-2006
四、海灣GST-LD-8304消防電話接口結構特征、安裝與布線
GST-LD-8304型消防電話接口的外形尺寸及結構與GST-LD-8319型輸入模塊相同,安裝方法也相同,其對外端子示意圖如圖所示:

其中:
Z1、Z2:接火災報警控制器兩總線,無極性
D1、D2:DC24V電源,無極性
TL1、TL2:與GST-LD-8312連接的端子
L1、L2:消防電話總線,無極性
布線要求:Z1、Z2采用截面積≥1.0mm2的阻燃RVS雙絞線,DC24V電源線采用截面積≥1.5mm2的阻燃BV線,TL1、TL2、L1、L2采用截面積≥1.0mm2的阻燃RVVP屏蔽線。
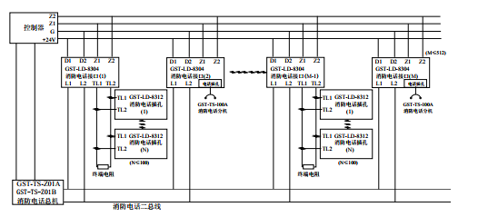
五、海灣GST-LD-8304消防電話接口應用方法
系統接線圖如圖所示


智淼君安(江蘇)消防工程技術有限公司http://m.jinanrencai.cn/
海灣消防公司主營:海灣消防報警系統銷售,消防設備安裝,海灣氣體滅火、海灣電氣火災、消防水噴淋系統施工安裝,售后維修,海灣消防網站:http://m.jinanrencai.cn/;海灣消防服務熱線:4006-598-119
本頁關鍵詞:GST-LD-8304消防電話接口
上一篇:GST-TS-100B消防電話分機 下一篇:GST-TS-100A消防電話分機
產品中心

蘇公網安備32058102002147號